香蕉大影院機械攜手旗下東泰機械,打(dǎ)造專業包(bāo)裝機械工(gōng)廠!
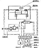
小型半自動單頭液體灌(guàn)裝機平麵解析圖展(zhǎn)示:
客服服(fú)務時段:周一至周日,8:30 - 20:30,節假日不休